Dubai Telegraph - UN unveils satellite-based system to spot methane

EUR -
AED 4.370669
AFN 78.547025
ALL 96.278273
AMD 450.622905
ANG 2.130388
AOA 1091.328986
ARS 1722.405317
AUD 1.696403
AWG 2.142194
AZN 2.027299
BAM 1.948242
BBD 2.397439
BDT 145.456903
BGN 1.998632
BHD 0.448652
BIF 3526.404033
BMD 1.190108
BND 1.507439
BOB 8.225227
BRL 6.216527
BSD 1.190302
BTN 109.307763
BWP 15.571644
BYN 3.390219
BYR 23326.113255
BZD 2.393953
CAD 1.609722
CDF 2686.669586
CHF 0.915437
CLF 0.025998
CLP 1026.336493
CNY 8.269346
CNH 8.273029
COP 4348.154126
CRC 589.42316
CUC 1.190108
CUP 31.537857
CVE 109.839785
CZK 24.336455
DJF 211.96123
DKK 7.467284
DOP 74.93895
DZD 154.05412
EGP 55.854602
ERN 17.851617
ETB 184.910124
FJD 2.613417
FKP 0.862744
GBP 0.866184
GEL 3.207311
GGP 0.862744
GHS 13.03963
GIP 0.862744
GMD 87.474037
GNF 10444.566682
GTQ 9.129733
GYD 249.028048
HKD 9.291725
HNL 31.417639
HRK 7.529934
HTG 155.774996
HUF 380.663726
IDR 19981.910283
ILS 3.677993
IMP 0.862744
INR 109.392866
IQD 1559.343768
IRR 50133.292068
ISK 144.991072
JEP 0.862744
JMD 186.526346
JOD 0.84382
JPY 183.952632
KES 153.523692
KGS 104.074336
KHR 4786.390347
KMF 490.324072
KPW 1071.195635
KRW 1717.629069
KWD 0.365042
KYD 0.991765
KZT 598.65749
LAK 25616.049626
LBP 106592.204903
LKR 368.1019
LRD 214.546736
LSL 18.899793
LTL 3.514079
LVL 0.719884
LYD 7.469085
MAD 10.797202
MDL 20.016559
MGA 5319.451876
MKD 61.630387
MMK 2499.281315
MNT 4245.956935
MOP 9.571785
MRU 47.493541
MUR 54.066684
MVR 18.387421
MWK 2064.02702
MXN 20.580588
MYR 4.691392
MZN 75.869455
NAD 18.899793
NGN 1652.869038
NIO 43.800805
NOK 11.394485
NPR 174.888761
NZD 1.960817
OMR 0.4576
PAB 1.190302
PEN 3.979727
PGK 5.095275
PHP 70.13127
PKR 333.014626
PLN 4.205883
PYG 7973.067429
QAR 4.339763
RON 5.098662
RSD 117.438673
RUB 90.603841
RWF 1736.335388
SAR 4.46358
SBD 9.59001
SCR 16.419937
SDG 715.847357
SEK 10.540451
SGD 1.510158
SHP 0.892889
SLE 29.00886
SLL 24955.965041
SOS 680.257991
SRD 45.284203
STD 24632.829038
STN 24.405725
SVC 10.414682
SYP 13162.086558
SZL 18.89362
THB 37.47471
TJS 11.111392
TMT 4.177278
TND 3.419932
TOP 2.865494
TRY 51.769455
TTD 8.081781
TWD 37.504815
TZS 3064.528011
UAH 51.016503
UGX 4255.561501
USD 1.190108
UYU 46.191183
UZS 14551.667152
VES 436.587186
VND 30871.396828
VUV 142.347093
WST 3.230425
XAF 653.416494
XAG 0.011999
XAU 0.000238
XCD 3.216326
XCG 2.145213
XDR 0.814683
XOF 653.427432
XPF 119.331742
YER 283.71971
ZAR 19.020916
ZMK 10712.396649
ZMW 23.359765
ZWL 383.214232
  • RBGPF

    1.3800

    83.78

    +1.65%

  • SCS

    0.0200

    16.14

    +0.12%

  • RYCEF

    -0.4300

    16

    -2.69%

  • NGG

    -0.2800

    84.77

    -0.33%

  • CMSC

    -0.0050

    23.69

    -0.02%

  • AZN

    0.3500

    92.94

    +0.38%

  • GSK

    0.5250

    51.18

    +1.03%

  • BP

    0.0350

    38.075

    +0.09%

  • BTI

    -0.2800

    59.93

    -0.47%

  • RIO

    -2.8400

    92.29

    -3.08%

  • VOD

    -0.0800

    14.63

    -0.55%

  • BCE

    0.0250

    25.51

    +0.1%

  • JRI

    0.0300

    12.985

    +0.23%

  • BCC

    -1.0380

    79.132

    -1.31%

  • RELX

    -0.4450

    35.72

    -1.25%

  • CMSD

    0.0130

    24.073

    +0.05%

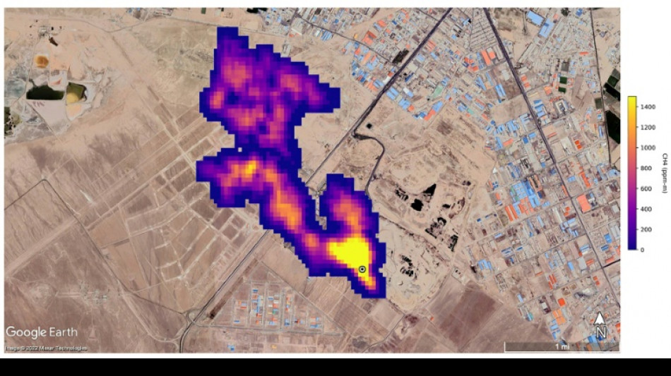
UN unveils satellite-based system to spot methane
UN unveils satellite-based system to spot methane / Photo: - - NASA/JPL-Caltech/AFP

UN unveils satellite-based system to spot methane

The UN unveiled on Friday a satellite-based system to detect methane emissions as part of efforts to cut down on the major contributor to global warming.

Text size:

The Methane Alert and Response System (MARS) was announced by the UN Environment Programme during the COP27 climate summit in the Egyptian seaside resort of Sharm el-Sheikh.

Methane, emitted by leaks in fossil fuel installations as well as from other human caused sources like livestock farming and landfills, is responsible for roughly 30 percent of the global rise in temperatures to date.

Dozens of countries last year pledged to act to cut pollution from the potent greenhouse gas.

MARS will use data from global mapping satellites to detect methane "hot spots" and large plumes of the gas, and identify its source, the UN Environment Programme said in a statement.

UNEP would then notify governments and companies about the emissions "so that the responsible entity can take appropriate action."

"Reducing methane emissions can make a big and rapid difference, as this gas leaves the atmosphere far quicker than carbon dioxide," said UNEP Executive Director Inger Andersen.

US climate envoy John Kerry said cutting methane was the "fastest opportunity" to help the world reach the goal of limiting warming to 1.5 degrees Celsius.

G.Gopalakrishnan--DT